
安徽蓝创自动化仪表有限公司
联系人:丁经理
电话:0550-7668199
手机:13965980118
地址:安徽省天长市建设东路124号


智能压力控制器是集压力测量,显示,输出、控制于一体的智能数显压力测控产品。该产品为全电子结构,前端采用带隔离膜充油压阻式压力传感器,由高精度的 A/D 转换,经微处理器运算处理,现场显示,并输出一路模拟量和两路开关量。该智能数字压力控制器使用灵活,操作简单,安全可靠。广泛应用于水电,石油,化工,机械,液压等行业,对流体介质的压力进行现场测量显示和控制。

一、 概述
智能压力控制器是集压力测量,显示,输出、控制于一体的智能数显压力测控产品。该产品为全电子结构,前端采用带隔离膜充油压阻式压力传感器,由高精度的 A/D 转换,经微处理器运算处理,现场显示,并输出一路模拟量和两路开关量。该智能数字压力控制器使用灵活,操作简单,安全可靠。广泛应用于水电,石油,化工,机械,液压等行业,对流体介质的压力进行现场测量显示和控制。
二、 特点
◆100 标准仪表安装
◆4 位 LED 显示,无视值误差
◆控制点现场设定
◆两路控制点继电器输出
◆4~20mA 标准信号输出(可选)
三、 技术参数
五、 安装
5.1 机械连接
可以通过压力管接头(M20*1.5)(其他尺寸接头可在订货时说明)直接装在液压管路上。在关键应用场合(如剧烈震动或冲击),压力管接头可以通过微型软管进行机械解耦。
注:量程小于 100KPa 时必须垂直安装.
5.2 电气连接为了防止电磁干扰的影响应注意以下事项:线路连接尽量短 ,采用屏蔽线,尽量避免直接接近引起干扰的用户装置或电器和电子装置的接线,若用微型软管安装,壳体必须单独接地
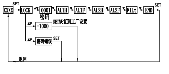
六、 设置功能
AL1H 此值为开关 1 吸合值 AL1F 此值为开关 1 释放值AL2H 此值为开关 2 吸合值 AL2F 此值为开关 2 释放值FILt此值为显示滤波系数,防止因压力波动导致显示跳动。滤波系数越大,显示越稳定,但越滞后。3~10可选END 保存退出
注:开关点由吸合值和释放值组态决定,吸合值大于释放值时为上限报警输出(常开功能),吸合值小于释放值时为下限报警输出(常闭功能)吸合值与
释放值的差值为开关点的回差。
例:要设定开关点 1 为上限报警输出(常开功
能)在 4Mpa 吸和,小于 3.95Mpa 断开,;开关点 2
为下限报警输出(常闭功能) 在 10Mpa 断开,低于 9.95Mpa 吸和:进入菜单:设定AL1H=4.00 AL1F=3.95 AL2H=9.95 AL2F=10.00●按下“SET”键 ●显示“LOCK” (提示输入密码)
●按▲或▼键输入密码“1”,●按下“SET”键确认
●按▲或▼键上翻或下翻进行菜单选择(AL1H、AL1F、
AL2H、AL2F、END)
●按下“SET”键进入所选菜单。●按▲或▼键更改设置
●按下“SET”键确认,若需要,再用▲或▼键选择其他菜单进行修改。
●修改完成后选择“END”,按“SET”键确认保存退出
●若 30 秒无键按下,则自动退出设置状态,但是不保存所修改的数据。
七、 使用须知
仪表储藏与使用适宜在环境温度为-20℃~70℃, 现对湿度小于 80%的场合. 仪表接头在连接管路时应同心平服. 仪表连接电源时应参照 5.2 电气连接进行操作, 在确认操作无误后方可接通电源进行运行.u拆卸仪表时,不可对仪表壳体施力。
